1. 附(fu)塔管道的支(zhi)吊架(jia)(jia)在塔壁上生根。當不銹鋼(gang)塔的材(cai)質和支(zhi)架(jia)(jia)材(cai)料相同時,支(zhi)架(jia)(jia)焊(han)(han)在塔上,不能(neng)直接焊(han)(han)的,可先(xian)在塔上焊(han)(han)一個帶螺栓(shuan)孔的支(zhi)架(jia)(jia)連接板(ban),支(zhi)架(jia)(jia)用螺栓(shuan)與連接板(ban)連接。


  2. 承受不銹鋼管道重量的固定支架設在靠近管口的位置。塔頂氣相管道的固定架距上部封頭焊接最小150mm,其他支架為導向支架,塔器上的垂直管道的導向支架最大間距見表4.3。自上而下最后一個導向架距水平管道宜大于25倍管徑。當沿塔壁垂直管段熱位移量大時,其水平管段應設彈簧支架,如果熱位移量不大,此處可設導向支架,見圖4.59。


59.jpg


  塔回流線與(yu)塔壁的溫差較大(da)時(shi),所產生的相對伸長量也大(da),在(zai)水平管段(duan)上的第一個支架有垂直位移,應設(she)(she)彈簧支架。如果L較長,見圖4.59(b),足(zu)夠(gou)吸收相對伸長量時(shi),可(ke)設(she)(she)導向管卡(ka)(限(xian)制(zhi)支架,垂直位移)。


  3. 安全(quan)閥排放(fang)時(shi)(shi)反力(li)較大(da),安全(quan)閥出口(kou)管(guan)道應設牢固的(de)支架(jia)(jia)。支架(jia)(jia)所在的(de)塔(ta)平臺需要考慮加(jia)固。安全(quan)閥排放(fang)時(shi)(shi)振動較大(da),安全(quan)閥入口(kou)管(guan)與主(zhu)管(guan)連接處必要時(shi)(shi)采取加(jia)強(qiang)支架(jia)(jia)(拉(la)筋(jin)加(jia)強(qiang)),見圖4.60。


60.jpg


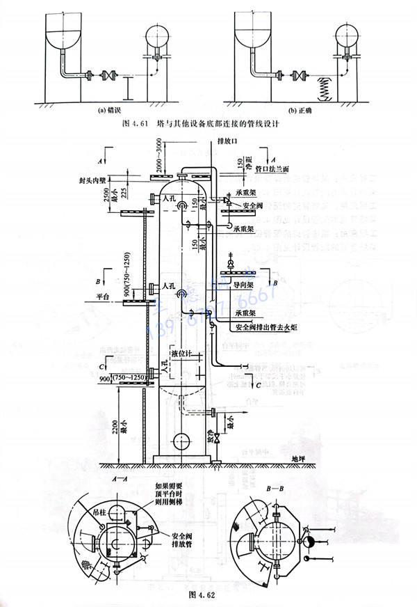
  4. 塔(ta)與其他設(she)備底部連接(jie)的(de)管線,一般操作溫度(du)大于安裝時溫度(du),為防(fang)止管口受力過大,宜設(she)彈簧管托,見圖4.61。


61.jpg




聯系方式.jpg