不銹(xiu)鋼管(guan)(guan)擠(ji)(ji)(ji)(ji)壓(ya)機(ji)的(de)(de)(de)動力(li)源是(shi)高(gao)(gao)壓(ya)液體,如(ru)水或(huo)油。其壓(ya)力(li)為20~32MPa,這是(shi)在生產實(shi)踐中,權衡(heng)各種利弊因(yin)素所得到的(de)(de)(de)結果。因(yin)為液體壓(ya)力(li)過低,擠(ji)(ji)(ji)(ji)壓(ya)機(ji)的(de)(de)(de)結構(gou)和(he)閥(fa)門管(guan)(guan)道的(de)(de)(de)尺寸都(dou)(dou)要(yao)增(zeng)大,設備變得十分笨重。反(fan)之,如(ru)果液體壓(ya)力(li)過高(gao)(gao),水的(de)(de)(de)流(liu)速過快,流(liu)動的(de)(de)(de)沖擊力(li)增(zeng)大,設備和(he)管(guan)(guan)道容易損壞,密封也較困(kun)難(nan)。但是(shi),隨(sui)著擠(ji)(ji)(ji)(ji)壓(ya)機(ji)噸(dun)位(wei)的(de)(de)(de)增(zeng)大,要(yao)滿足(zu)特大噸(dun)位(wei)擠(ji)(ji)(ji)(ji)壓(ya)機(ji)的(de)(de)(de)需要(yao),液體的(de)(de)(de)壓(ya)力(li)必須(xu)增(zeng)高(gao)(gao),不然,大型擠(ji)(ji)(ji)(ji)壓(ya)機(ji)的(de)(de)(de)外(wai)形尺寸就很大。近代(dai)已經出現(xian)超高(gao)(gao)壓(ya)擠(ji)(ji)(ji)(ji)壓(ya)機(ji),其液體工(gong)作壓(ya)力(li)達到100MPa.因(yin)此,對擠(ji)(ji)(ji)(ji)壓(ya)機(ji)的(de)(de)(de)管(guan)(guan)道,閥(fa)門以及其密封都(dou)(dou)提出了更(geng)高(gao)(gao)的(de)(de)(de)要(yao)求。


  提(ti)供擠壓(ya)(ya)機動力(li)源高(gao)壓(ya)(ya)水(shui)(油)的(de)(de)(de)液壓(ya)(ya)系統是擠壓(ya)(ya)機的(de)(de)(de)中樞。由水(shui)泵房的(de)(de)(de)高(gao)壓(ya)(ya)水(shui)泵、高(gao)壓(ya)(ya)空(kong)(kong)氣(qi)(qi)罐(guan)(guan)、水(shui)一空(kong)(kong)氣(qi)(qi)罐(guan)(guan)(即(ji)(ji)蓄勢器(qi))、空(kong)(kong)壓(ya)(ya)機、水(shui)箱、各(ge)種閥門、控(kong)制(zhi)系統等組成(cheng)。高(gao)壓(ya)(ya)水(shui)泵產生的(de)(de)(de)高(gao)壓(ya)(ya)水(shui)送(song)入水(shui)罐(guan)(guan)。在(zai)擠壓(ya)(ya)時,水(shui)罐(guan)(guan)中的(de)(de)(de)高(gao)壓(ya)(ya)水(shui)和高(gao)壓(ya)(ya)水(shui)泵的(de)(de)(de)高(gao)壓(ya)(ya)水(shui)同時供應(ying)給擠壓(ya)(ya)機。空(kong)(kong)氣(qi)(qi)罐(guan)(guan)、水(shui)罐(guan)(guan)(即(ji)(ji)氣(qi)(qi)一水(shui)罐(guan)(guan))是一個蓄能(neng)器(qi),起著擠壓(ya)(ya)力(li)和擠壓(ya)(ya)速(su)度的(de)(de)(de)補(bu)償作(zuo)用,以(yi)減小水(shui)泵的(de)(de)(de)負荷(he)。


  為了在擠壓(ya)不(bu)銹鋼管過程中,保持高的和穩定的擠壓速度,動力源的壓力降不能超過10%.


  擠壓(ya)機高壓(ya)管道系統的(de)主要任務是(shi)要在一(yi)般的(de)工作條件下(xia),確(que)保(bao)操作速度(du)達到0~400mm/s,即便是(shi)在使用(yong)主柱塞的(de)情況(kuang)下(xia)也(ye)是(shi)如(ru)此。


  液壓系(xi)統工作性能(neng)好壞的(de)(de)(de)標(biao)志是管道和控制(zhi)器系(xi)統內(nei)傳遞壓力(li)介質的(de)(de)(de)速度(du)。所有(you)流過(guo)橫截面(mian)的(de)(de)(de)尺(chi)寸(cun)應該這樣確(que)定(ding):即使阻止流動而(er)引起的(de)(de)(de)壓力(li)下降(jiang)不超過(guo)合(he)理而(er)又可以(yi)容許的(de)(de)(de)限(xian)度(du),在閥門和管道中的(de)(de)(de)磨(mo)損(sun)率保持在最(zui)小值,以(yi)及磨(mo)損(sun)不是由于流量的(de)(de)(de)超速所造(zao)成。


 如果是以水(shui)作為(wei)傳遞壓力的(de)介質時,進口閥流速的(de)經驗公(gong)式如下:


27.jpg


 對(dui)于3150t擠壓機,主(zhu)柱(zhu)塞直(zhi)徑為DKR=1150mm,主(zhu)柱(zhu)塞截面積FKR=103869c㎡,主(zhu)柱(zhu)塞的(de)速度vkR=300mm/s,則所(suo)需(xu)要(yao)的(de)水的(de)流量為QKR=FKRDKR=311.607L/s.


1. 擠(ji)壓(ya)機主缸


 傳壓介(jie)質(zhi)水(shui)或油在擠(ji)壓機主(zhu)缸中(zhong)經過加壓后(hou)被(bei)壓縮,主(zhu)缸壁(bi)認為是剛性(xing)的(de)。則其(qi)中(zhong)傳壓介(jie)質(zhi)的(de)壓縮體積(ji)為:


   ΔQ = QKΔp


 對于水而言,K=44×10-6(101.325kPa下);對于油而言,K=70×10-6(101.325kPa下)。


 實際上,在擠壓(ya)過程中,主缸的(de)容(rong)積(ji)是稍有增(zeng)大的(de)。因此,分別計算在擠壓(ya)開始時,即最大坯料長度下(xia)主缸容(rong)積(ji)的(de)壓(ya)縮體(ti)積(ji)以及(ji)在擠壓(ya)柱塞最大行程時,主缸容(rong)積(ji)的(de)壓(ya)縮體(ti)積(ji)。


壓(ya)縮(suo)體積的作用如(ru)同(tong)機(ji)械彈(dan)簧,而(er)此等效彈(dan)簧對于所計(ji)算的5000t擠(ji)壓(ya)機(ji)(水壓(ya)機(ji))為:


28.jpg


2. 擠壓(ya)機管道系統


  擠(ji)壓(ya)機的管道系統的體積(ji),對于(yu)所有的擠(ji)壓(ya)機都小于(yu)擠(ji)壓(ya)缸容積(ji)的15%。


 5000t擠壓機在(zai)最大壓力下(xia),所(suo)有高壓系統滑閥漏油(you)量為油(you)泵裝置最大輸(shu)送量的5%。


3. 擠壓機閥門與滑(hua)閥


  在水壓擠壓機中,采用的閥門的漏損幾乎不影響擠壓速度。而在油壓擠壓機中控制系統則采用滑閥,滑閥與滑閥外殼之間的縫隙的漏損由下式求出:


  一般漏損與(yu)壓(ya)(ya)力成(cheng)正比,與(yu)油的(de)(de)黏(nian)度成(cheng)反比,因而(er)也與(yu)工作(zuo)(zuo)溫(wen)度有關。擠(ji)壓(ya)(ya)機的(de)(de)液壓(ya)(ya)控制(zhi)(zhi)系統是擠(ji)壓(ya)(ya)機的(de)(de)中框,起著控制(zhi)(zhi)、協(xie)調(diao)各主(zhu)輔機械(xie)動作(zuo)(zuo)的(de)(de)作(zuo)(zuo)用。


  現(xian)代(dai)擠(ji)壓(ya)機的(de)液(ye)壓(ya)控(kong)(kong)制是(shi)通(tong)(tong)過“電磁閥(fa)一單頂(ding)缸”系統實現(xian)的(de),老(lao)式擠(ji)壓(ya)機則是(shi)通(tong)(tong)過“手柄一凸輪”系統控(kong)(kong)制。


  采用(yong)“電磁閥一(yi)單(dan)頂(ding)缸”控(kong)制液壓系(xi)統能(neng)夠實現(xian)(xian)自(zi)動化操作,并且通過液壓連鎖可(ke)以防止(zhi)事故發生。而“手柄(bing)一(yi)凸輪(lun)”控(kong)制系(xi)統結構簡單(dan),安全可(ke)靠,但不易實現(xian)(xian)自(zi)動化操作。


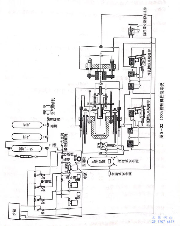
  圖(tu)8-32所示為1500t臥式(shi)擠壓機的控(kong)制系統圖(tu)。


圖 32.jpg